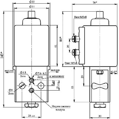
ВВ-1 вентиль электропневматический - используется для управления пневматическими механизмами.
Основная область применения:
- Тормозные системы подвижного железнодорожного состава;
- Автомобильный транспорт и т.д.
Основные технические характеристики:
Номинальное напряжение постоянного тока, В - 12, 24, 50, 75, 110, 220
Номинальное давление сжатого воздуха, МПа - 0.5
Площадь сечения воздушного прохода впускного клапана, мм2 - 6
Площадь сечения воздушного прохода выпускного клапана, мм2 - 6
Потребляемая мощность, Вт, не более - 16
Масса, кг, не более - 1.1
Основная область применения:
- Тормозные системы подвижного железнодорожного состава;
- Автомобильный транспорт и т.д.
Основные технические характеристики:
Номинальное напряжение постоянного тока, В - 12, 24, 50, 75, 110, 220
Номинальное давление сжатого воздуха, МПа - 0.5
Площадь сечения воздушного прохода впускного клапана, мм2 - 6
Площадь сечения воздушного прохода выпускного клапана, мм2 - 6
Потребляемая мощность, Вт, не более - 16
Масса, кг, не более - 1.1












